


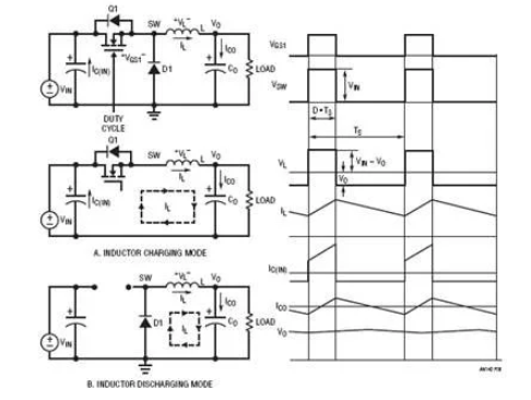
最常用的開關電源電源:降壓轉換器
圖8顯現的最簡單常用的開關電源穩壓器降壓型DC/DC轉換器。它有兩種操作形式,詳細取決于晶體管Q1是開啟還是關閉。為了簡化討論,假定所有電源設備都是抱負設備。當開關電源(晶體管)Q1開啟時,開關電源節點電壓VSW = VIN,電感L電流由(VIN – VO)充電。圖8(a)顯現此電感充電形式下的等效電路。當開關電源Q1關閉時,電感電流經過續流二極管D1,如圖8(b)所示。開關電源節點電壓VSW = 0V,電感L電流由VO負載放電。由于抱負電感在穩態下不可能有直流電壓,均勻輸出電壓VO可經過以下公式算出:
圖8.降壓轉換器操作模式和典型波形
其間TON是開關電源周期TS內的導通時間間隔。假設TON/TS之比定義為占空比D,則輸出電壓VO為:
當濾波器電感L和輸出電容CO的值足夠高時,輸出電壓VO為只有1mV紋波的直流電壓。在這種情況下,關于12V輸入降壓電源,從概念上講,27.5%的占空比供應3.3V輸出電壓。
除了上面的均勻法,還有一種方式可推導出占空比公式。志向電感在穩態下不可能有直流電壓。因此,必須在開關電源周期內堅持電感的伏秒平衡。依據圖8中的電感電壓波形,伏秒平衡需求:因此,VO = VIN ? D (5)。這個伏秒平衡法也可用于其他DC/DC拓撲,以推導出占空比與VIN和VO的關系式。
上一篇:高頻開關電源的發展趨勢
下一篇:降壓轉換器在開關電源中的功率損耗


